
The leader in
news and information on
low energy nuclear reactions
July 10, 2007 -- Issue #23
Copyright 2007 New Energy Times (tm)
Published by the New Energy Institute Inc. six times per year
Staff
Editor and Publisher: Steven B. Krivit
Copy Editor: Cindy Goldstein
Web Editor: Sally Robertson
Science Advisers:
Edmund Storms
John Armstrong
Support Team
Randy Souther
H.P.
Nick Palmer
V.F.
Contributors
The New York Community Trust
James Newburn
Richard K. Ruiz
New Energy Times (tm)
369-B Third Street, #556
San Rafael, CA 94901
(310) 470-8189
|
New Energy Times (tm) is a project of New Energy Institute, an independent 501(c)(3) nonprofit corporation that provides information and educational services to help bring about the clean-energy revolution.
|
__________________________________________________________________________________
New Energy Institute gratefully acknowledges the generosity and support of our major sponsors:
The New York Community Trust
James Newburn
Richard K. Ruiz
__________________________________________________________________________________
EDITORIALS AND OPINION
1. From the Editor
2. To the Editor
NEWS & ANNOUNCEMENTS
3. 8th International Workshop on Anomalies in Hydrogen- and Deuterium-Loaded Metals
4. ICCF-13 Brief Report
5. Innovative Energy Solutions Inc. Bankrupt
6. Solar "Leverages" D2Fusion
7. Congressional Subcommittee Advances New Energy Agency
ANALYSIS AND PERSPECTIVES
8. The New Energy Times Special Report on Bubble Fusion/Sonofusion
9. EarthTech Assessment
10. SCIENCE AND ENERGY NEWS
__________________________________________________________________________________
"New opinions are always suspected, and usually opposed, without any other reason but because they are not already common."
— John Locke |
__________________________________________________________________________________
EDITORIALS AND OPINION
1. Editorial: LENR Commercial Developments: The Good, the Bad and the Ugly
By Steven Krivit
Photo: Daniel Bosler |
The good news is that commercial interest in low energy nuclear reactions (LENRs) is on the rise. The bad news is that a few early players in the game, Innovative Energy Solutions Inc. and D2Fusion Inc., who have attempted to raise funds from the general public, have attracted suspicion as a result of some of their business practices.
Alternatively, other companies such as Energetics Technologies, First Gate Energies, Lattice Energy LLC, ST Microlectronics, Spindletop Corp., Monti America Corp., JWK Industries Inc., Particle Physics Corp., JET Energy Technology, Inc., Mitsubishi Heavy Industries, Pirelli Labs, Advanced Energy Technologies, LENR, Inc., Coolescence, LLC, Fusion Research Corp., Proton 21 and Recom have pursued private funding with angel investors or have tapped internal corporate funds and they have chosen to, for the most part, maintain a low profile while they race to be the early birds in the LENR energy game.
|
The fundamental problem with marketing LENR as an investment strategy to the public now is that LENR is not sufficiently understood to provide accurate predictions on its behavior. Researchers do not know how to reliably turn the reactions on, off, up or down. Consequently, the field first must grapple with these fundamental problems. LENR will not be a viable technology until the science questions have been answered.
Fundamental science problems are solved by basic research, and at this time, the level of basic research required can be achieved only by companies and agencies with deep pockets of real, hard cash to invest, major philanthropic organizations and, as New Energy Times is seeing, small isolated pockets of interest in the U.S. and Italian governments. LENR is not the place for limited-risk investors -- yet.
What are the characteristics of the public companies that are trying to sell "cold fusion," "solid-state fusion," or LENR so far? Sadly, these companies have generated publicity largely with greatly exaggerated and unsupported claims which they excuse with the proviso that "this information may contain forward-looking statements."
The good thing about these early risk takers is that they are trying their best to make it work, to learn about the science and to bring useful applications to society. They are trying to do the right research, and they deserve credit for their good intentions.
They are doing other good things, too: They are making good use of an underused talent pool; one that has developed a wealth of expertise over the last 18 years. However, senior management representatives of both Innovative Energy Solutions Inc. and D2Fusion Inc. are the subject of investment fraud investigations or past convictions for investment fraud.
New Energy Times has tracked the story of Innovative Energy Solutions Inc. for two years, and the company apparently sought bankruptcy protection Jan. 9.
The company's innovation appeared to have strong potential. For fans of the Edmonton, Canada, Innovative Energy Solutions Inc.'s hydraulic-electrostatic LENR device, acquired from Russian scientist Alexandr Koladamasov and other Russians, fear not.
The good news is that mechanical engineering professor Hyunik Yang of Hanyang University, Korea, who had brought the technology from Russia to Edmonton, has found another suitor to pick up the research where Innovative Energy Solutions Inc. left off. However, this new suitor has come to the table with private money and is not soliciting funds from the public to cover the burn rate. Would-be private investors will have to wait before gambling their money on this horse.
The bad news is that the hundreds of private individuals in the U.S., Canada and Wales who bought the sales pitch from Innovative Energy Solutions Inc. board member Patrick Cochrane and plunked down their $30,000 to $40,000 are left with nothing but shares of a bankrupt company with no assets - in other words, an empty shell. The remaining board members are missing in action and have failed to appear for their depositions.
New energy research has the potential to be a new gold rush, and if that occurs, it will be a wild ride. Will there be any sure-fire way of assessing the potential success of new energy investments? Not likely. Will assessing claimed scientific validity be simple? Absolutely not. A few words of advice to wise investors: background checks and due diligence.
__________________________________________________________________________________
2. To the Editor
To the editor:
Bubble fusion pioneer Rusi Taleyarkhan's appalling experience with Purdue University management should be read by all as a cautionary tale of what happens when office politics and professional jealousy interact with reckless, unprincipled journalism, where the truth is never allowed to get in the way of a good story.
There is nowhere a refutation of sonofusion, nor much in the way of scientific evidence for or against Taleyarkhan's case, only speculation about extraneous contamination of the experiment and innuendo around the unfortunate circumstances of Butt.
Purdue University owed a duty of care to Taleyarkhan to ensure that he had the best professional media relations advice on the news management of what Purdue knew to be a controversial and possibly sensational story. Purdue failed in that duty of care by leaving Taleyarkhan to represent himself among some of the most aggressive and manipulative international journalists, where, through
no fault of his own, he quickly got out of his depth and walked into the trap they had prepared for him with the hired help of rival researchers.
Purdue must assess to what extent it contributed to the damage to Taleyarkhan's professional reputation by failing to provide him with timely media relations advice, a field in which a professor of physics could not reasonably be expected to have expertise.
Christopher Purvis
United Kingdom
__________________________________________________________________________________
To the editor:
This [SPAWAR CR-39] article about cold fusion is by a dork, written for dorks. Any, well, dork, knows treating cold fusion as though it were science is like reading tarot cards or lamb entrails or like believing in astrology.
Your publication diminished itself by even addressing cold fusion except for short statements like the one above.
Cheers
Chris Scott
GE Infrastructure
Water & Process Technologies
Global Technical Marketing Leader - Pure Water
__________________________________________________________________________________
To the editor:
Cold Fusion? I am more interested in a cold soul. I am sure you have been asked, but ... why does a seemingly intelligent and obviously talented person like Mr. Krivit devote what appears to be some of your best and most productive years to advancing what surely you know is a fraud?
Money? For sure, there must be some money in it.
But someone with so much energy and so much to offer the world could do so much more in a respectable arena and, more important, could know he is right with God doing it. Why not do the right thing? The irony is that you probably could make much more money in a legitimate job.
What a shame and waste. More to the point, there is evil lurking here. I hope you come to grips with this before you otherwise reach what I can assure you will be a profoundly regretful old age.
Cheers
Chris Scott
GE Infrastructure
Water & Process Technologies
Global Technical Marketing Leader - Pure Water
[Editor Steven Krivit notes: I telephoned Mr. Scott to confirm the authenticity of his letter, as part of our normal fact-checking process, and he did confirm them. Scott also requested that I advise readers that he and I had spoken and that he "means no disrespect to anybody who is researching LENR" and that in his opinion, "more investigation is better than none."]
[Editor Steven Krivit replies: I appreciate your attention to our work, despite your discomfort with it and the subject matter. Your letters affirm to me the enduring need to bridge the gap between knowledge and ignorance. I hope you continue to read our publications and share more with us as you move forward in your learning process. No regrets here. Not for a single day.]
__________________________________________________________________________________
To the editor:
I am a high-energy physicist turned bioengineering professor, working in the Department of Biomedical Engineering and Imaging at the University of Tennessee Health Science Center in Memphis. I have been following the LENR story since 1989 and have read dozens of LENR research publications over the years. I also have read many cold fusion books, including those by Close, Huizenga, Mallove, Peat, Taubes and others, and I just pre-ordered Storms' new book. I see you have written a LENR book, and I plan to buy that one, too. I have found reading a lot about a controversial field very helpful before commenting on it.
Even during the first year, although particular LENR experiments/experimentalists could be criticized (although in some cases, it is hard even to do that), the entire pattern of the work taken together presents extremely strong evidence that something new is happening, and novel nuclear reactions appear to be the easiest way to explain it. I’ve been fortunate to have had telephone discussions with Eugene Mallove and Edmund Storms years ago. In the late '90s, I gave seminars on cold fusion at the University of Tennessee and at the University of Memphis Physics Department to try to educate people about the field. It is a tragedy that U.S. funding agencies and journals have been discouraged from funding/publishing LENR research. The purpose of research is to understand things we don’t know, regardless of how much they appear to confront accepted ideas. Those ideas have changed hundreds of times throughout the history of science.
I decided a few weeks ago have another look at how the field of LENR was doing, and I quickly came upon your work. Your recorded talks and your reporting of the last APS and ACS meetings were excellent. I particularly appreciate your making the slides and videos of the SPAWAR San Diego group and those of the replicators of their work available.
Steven, I want to encourage you to keep up the good fight. I believe what you are doing is of tremendous importance to the world. The tide finally seems to be turning, with the new SPAWAR and Violante experiments. As a former Navy officer, I am proud of my old organization for having the courage to support controversial research.
Best regards,
Frank DiBianca
Memphis, Tennessee
(Letters may be sent to "letters" at the New Energy Times domain name. Please include your name, city, and state or province.)
__________________________________________________________________________________
NEWS & ANNOUNCEMENTS
3. 8th International Workshop on Anomalies in Hydrogen- and Deuterium-Loaded Metals
The eighth in the series of previous Asti workshops will take place Oct. 13-18, 2007, at the Sheraton Catania hotel and conference center in Cannizzaro, Sicily, Italy.
The workshop is organized by William Collis, the secretary of the International Society of Condensed Matter Nuclear Science. Joining him on the organizing committee are Antonio Spallone, Sebastiano Truglio, Fulvio Frisone and Xing Zhong Li.
The workshop fee, including program, full room and board for five nights is 750 Euro.
Fee does not include excursion to Mount Etna, an active volcano. Hopefully, Etna will not be too active during the conference.
The abstract deadline is Aug. 31. For more information, send requests to catania@iscmns.org or visit the Web site: http://www.iscmns.org/catania07.
__________________________________________________________________________________
4. ICCF-13 Brief Report

ICCF-13 Group Photo
Photo by Steven Krivit
|
|

Left to right: Pierre Clauzon, Yuri Bazhutov, Irina Savvatimova, Fangil Gareev
Photo by Steven Krivit
|
The 13th International Conference on Condensed Matter Nuclear Science took place two weeks ago at the Dagomys hotel in the Dagomys area of Sochi, Russia.
New Energy Times will publish a more detailed report on a few of the papers presented there in the Sept. 10 issue.
A few readers have contacted New Energy Times asking whether any tremendous breakthroughs were reported. In short, the answer is no: No revolutionary developments were reported.
Many LENR enthusiasts are convinced that this research suggests the possibility of a phenomenon that can yield extremely large quantities of energy. For these enthusiasts, Nature is taking far too long to reveal her secrets.
On the other hand, several excess heat experiments were reported that were tantalizing. None of these would convince a die-hard skeptic, however, the mystery of excess heat remains as strong as ever..
Numerous reports on a variety of transmutation experiments were presented. And as usual, a collection of theories was presented, but none of the proposers appeared to have any experimental data to match the theories.
__________________________________________________________________________________
5. Innovative Energy Solutions Inc. Bankrupt
by Steven Krivit
[Ed: See our Special Report on IESI, published last year.]
New Energy Times presents a report, perhaps the last, regarding the attempts on behalf of Innovative Energy Solutions Inc. shareholders to seek legal redress and accountability from Innovative Energy Solutions Inc. board members Ronald Foster, Patrick Cochrane and Fred Dornan.
The efforts to seek such remedies were initiated by Terry Dingwall, a former president and board member of Innovative Energy Solutions Inc., who took exception to business practices of Cochrane and other Innovative Energy Solutions Inc. board members.
New Energy Times also is making the bankruptcy filing publicly available for people who want to know more of the workings of this company. Of curious interest to New Energy Times is the notation in Schedule B of the "demo units for water purification," which is most certainly the three "cold fusion" devices that this author, Martin Fleischmann and several other guests observed in operation in the summer of 2005. The devices comprise very expensive high-power hydraulic pumps as well as an expensive water purification system used in a machine that generated hydrogen. What will become of this equipment? It is listed on the schedule as "salvage value."
Of bizarre interest in the bankruptcy filing is the listing of "three thefts during the course of the last twelve months" of computer systems, which the board members provided as the reasons they were unable to produce records when requested by the Nevada court during the last year of various court hearings.
Jan. 12, 2007 letter from Dan R. Waite, Esq., attorney for Terry Dingwall
Innovative Bankruptcy Schedules
__________________________________________________________________________________
6. Solar "Leverages" D2Fusion
A June 5 press release from Solar Energy Ltd. (OTCBB:SLRE) announced that it is "leveraging its holdings" in Russ George's D2Fusion Inc. and giving the company away in exchange for stock. D2Fusion Inc. will be acquired by Enwin Resources Inc., which will change its name to D2 Fusion Corp.
The Solar press release, in an apparent explanation for its 2005 acquisition and its 2007 "leveraging" of D2Fusion, stated that D2Fusion had "appeared to be strategically more opportune" than Solar's previous research and development projects.
__________________________________________________________________________________
7. Congressional Subcommittee Advances New Energy Agency
On May 10, the House Committee on Science and Technology Subcommittee on Energy and Environment passed H.R. 364, a new bill under consideration by the full committee that provides for the establishment of the Advanced Research Projects Agency-Energy, or ARPA-E within the Department of Energy.
A press release from the House states that the new agency will be modeled after the Department of Defense's DARPA program and that it will be "charged with the mission of rapidly developing and commercializing transformational clean energy technologies."
The bill could breathe new life into the behemoth Department of Energy, which grew out of the nuclear weapons research programs and the Atomic Energy Commission; it has had a difficult task: to consider new ideas that go beyond conventional nuclear energy and weapons-related programs.
"DARPA succeeded largely because it continued to foster a culture of innovation," committee chairman Bart Gordon, D-Tenn., wrote. "We cannot legislate an agency's culture. But we can set up a nimble organization with minimal administrative layers and the ability to quickly start and stop research programs. These elements are key to the success of ARPA-E and to transforming energy research and development from the laboratory bench into market-ready technologies."
Press release
__________________________________________________________________________________
ANALYSIS AND PERSPECTIVES
8. The New Energy Times Special Report on Bubble Fusion/Sonofusion
[New Energy Times published this report in July 2007. The full 110-page report can be downloaded free in PDF format here. Following are the Preface and Introduction to the report.]
Preface
Science writer Kenneth Chang of The New York Times broke the story in the middle of the night as March 7 turned to March 8, 2006. The headline was alarming: "University to Investigate Fusion Study."
Chang had received advance notice of a series of stories by science writer Eugenie Samuel Reich for Nature, but Chang had managed to draft a cursory sketch of the situation and be the first to break the news, beating Nature by a few hours.
An hour after the Nature articles published that morning, the "investigation" story took on an ominous tone. Maggie Fox of Reuters was the first to label it an outright fraud investigation. Fox had trouble with the subject matter, evidenced by her lack of distinction among bubble/sonofusion, piezo-crystal fusion and cold fusion, and she made several other minor errors in her story.
Thus began the story of Indian-born nuclear engineer Rusi Taleyarkhan, a tenured professor at Purdue University who dreamed of a less-expensive way to make cleaner nuclear energy.
Researchers who are working on the frontiers of bubble/sonofusion -- if you accept it as real -- are struggling to understand an unknown phenomenon. Reporters have an even greater challenge, because they almost certainly learned nothing about bubble/sonofusion in school.
As journalist Erico Guizzo noted in one of his investigations on this subject, "not surprisingly, those closest to the controversy have preferred not to go on record with details about its human dimensions."
I have had the same experience, because several key figures in this story have failed to respond to my requests for information.
New Energy Times has afforded Taleyarkhan an opportunity to air his views in this report. He has made repeated attempts to have his views considered and reported by the dominant media covering these events, Nature and The New York Times, as well as by a congressional committee. All three have significantly underreported or misreported facts and views that would represent Taleyarkhan's side fairly in the court of public opinion.
This report answers the following questions:
. What is bubble/sonofusion?
. What is sonoluminescence?
. What is the relationship between bubble/sonofusion and the global energy problem?
. What valid evidence, if any, exists to support the claims of bubble/sonofusion?
. Who is Rusi Taleyarkhan, and why has he been accused of science fraud?
. Is there any evidence of science fraud, and, if so, what are the details?
. What is the involvement and responsibility of the other key bubble/sonofusion researchers, Kenneth Suslick and Seth Putterman?
. What is the involvement and responsibility of journalists Eugenie Samuel Reich (Nature) and Kenneth Chang (The New York Times) in this story?
. What is the involvement and responsibility of the Purdue University administration?
. What is the involvement and responsibility of Purdue University professor Lefteri Tsoukalas?
. What is the involvement and responsibility of Defense Advanced Research Projects Agency program manager William Coblenz?
. Were errors of judgment made, and, if so, by whom, when and how?
. What journalism ethics and practices are illuminated as a result of these events?
. What are the significant differences between authoritative science media (peer-reviewed journals) and nonauthoritative media (science news), and why is the distinction important?
. How scientific is science, as seen by the facts revealed in this investigative report?
The report is intended to be a reference work for program managers, policymakers, scientists, scholars, historians and journalists. It is not intended for the lay audience; it contains the bare minimum of synthesis and interpretation, and is anything but brief and succinct.
Readers should be forewarned: This story is far from over, and the enclosed text provides no final outcome. The final chapter in this saga has yet to occur. A Nobel Prize may be awarded someday to a bubble/sonofusion researcher.
—Steven B. Krivit
July 10, 2007
Introduction
Science, as this account reveals, sometimes can be anything but scientific. This story reveals the surprisingly difficult task faced by members of the public, the government and the science press when evaluating controversial, high-stakes science research.
Society's general understanding is that scientists are objective, dispassionate, dedicated to serving the greater good of society and held to a high standard of ethics.
This story includes such understandings as assumptions rather than certainties. It is instructive; it teaches all who avail themselves of the lessons within how science works, how it doesn't and how it differs from scientific propaganda.
[The full 110-page report can be downloaded free in PDF format here.]
__________________________________________________________________________________
9. EarthTech Assessment
In the last issue of New Energy Times, we reviewed a paper by Scott Little of EarthTech International Inc. titled "Null Tests of Breakthrough Energy Claims."
This paper drew questions from the condensed matter nuclear science community about the evaluative process used by EarthTech. New Energy Times asked electrochemistry experts Michael McKubre of SRI International and Edmund Storms, retired from the Los Alamos National Laboratory, to review and comment on the calorimetry, as reported in the EarthTech paper.
New Energy Times also asked several questions of some of the people who had participated with EarthTech on replication attempts of their work. Three responded. One responded directly to each specific question; the other two responded with a general overview of their experience with Earthtech.
Michael McKubre's Review of EarthTech Calorimetry
I have been requested to review a brief paper, “Null Tests of Breakthrough Energy Claims by Scott R. Little in AIAA.” This is my first glimpse of this paper, which begins with a novel science fiction theme. I will focus simply on calorimetry. There is a lot wrong, beginning with an apparent confusion between precision and accuracy that leads to an extraordinary dismissal of all calorimetry as being unusually error-prone.
Calorimetry, the basis of the thermodynamic laws, the basis of chemical thermodynamics, and everything we know about heats and energies of reactions in chemistry and ultimately electrochemistry, is a well-worked-out technique that is regularly practiced at 0.1 percent accuracy and better. It has been this way for 100 years or more. If there is a problem with the calorimetry that Little describes and has practiced, it is certainly not general.
I will restrict my comments to a few details and see whether we can identify the problem. Examine the following sections from the paper followed by my comments:
”We cannot say that we have never seen any signs of excess
heat in our laboratory because all calorimeters drift somewhat and, inevitably, that drift sometimes goes in a positive direction and looks just like a low level of genuine excess heat.”
First, I don’t believe such drift is inevitable. If the technique being used is subject to drift, one, this should be included in the accuracy, two, it would be wise to ensure that all drift due to anticipated systematic errors lead to conservative measurement of heat, as we did at SRI International. I don’t see why drift should look like “a low level of genuine excess heat.” It should look like calibration drift, with some systematic characteristic, or inaccurate measurement if one cannot distinguish these cases.
“But when we returned the cell to the calorimeter after the calibration check, the excess heat signal did not reappear.”
The need to remove the operating cell to check calibration is very unsatisfactory. I cannot imagine how this could be done in a manner that is consistent with good electrochemistry, given the inevitable electrolyte sloshing, possibility of electrode exposure or spallation, power interruption or recombiner drowning. My experience with cold fusion heat effects is that they are very fragile.
If a cell is knocked, water added, power interrupted, etc., then the effect may disappear. If the calibration were found to be true, I would be encouraged, not discouraged, by finding it not present after disturbance.
There are also personal safety issues, thermal time constant and heat capacity issues, and many other foreseeable problems that make substituting an active cell out and then in again an intolerable, in my opinion, experimental compromise. Traditional calorimetrists calibrate before and after and then interpolate their calibration number. Because of the long duration of cold fusion experiments we cannot do this and must build in means of in situ calibration. This was done by Fleischmann and Pons and was done at SRI International and elsewhere.
“The culmination of our efforts to build an accurate and reliable calorimeter for cold fusion experimentation is an instrument we call MOAC (Mother Of All Calorimeters). This instrument operates on a simple and fundamental principle. Flowing water is used to extract the heat from the cell. The flow rate is measured, and the temperature rise of the water is measured. The product of the temperature rise, the flow rate, and the specific heat of water yields the
heat power being extracted from the cell. Despite its simple concept, MOAC is not a simple instrument. Two independent computer-based data acquisition systems monitor a total of 45 parameters, including 22 temperatures. Fourteen analog outputs, driven by proportional-derivative feedback algorithms, control various critical parameters.”
Two computers, 14 analog outputs and 22 measured temperatures seem like a lot to control and interpret. This is a mass flow calorimeter for which it is claimed that “virtually all of the heat dissipated by the cell leaves the chamber via the flowing water.” If this is a quantitatively accurate statement, that is, a constant 99.9 percent thermal efficiency or more, then NO empirical calibration is necessary. All that is needed is a good average inlet and outlet temperature, a mass flow rate measurement, and knowledge of the heat capacity of, presumably, air saturated H2O that is well-known. In any case, all that needs to be calibrated empirically, that is, that which is unknown ab initio, is the heat lost by means other than moving water. The frequent need to recalibrate this fraction seems odd, especially if it is so small as to be insignificant.
“MOAC was designed to achieve +/- 0.1 percent relative accuracy. At the typical input power level of 10 watts, that is equivalent to +/- 0.01 watts. On a good day, when freshly calibrated, this accuracy is actually achieved. A month after calibration, the system typically drifts by up to 0.03 watts. We believe this drift originates primarily in the thermistors used to measure inlet and outlet water temperatures. Despite this small problem, we feel that MOAC is one of the best calorimeters now available for cold fusion research.”
I agree that the mass flow principal, which we and others developed because of the unusual needs of cold fusion calorimeters, is one of the best for this purpose. The reason is for its high accuracy, linearity, wide operating range, unparalleled stability and lack of need for substantive empirical calibration. The mistake here is the confusion of accuracy with precision. I don’t agree that a calorimeter which has the possibility of drifting monotonically in a nonconservative direction has a “small problem.”
“+/- 0.1 percent relative accuracy.”
I don’t know what “relative accuracy” means. Accuracy is absolute. But this claim, nevertheless, if accurate and meaning “accuracy,” is very impressive. After several years refining a somewhat similar machine in the early 1990s, perhaps what we might call the Grandfather of all Calorimeters, and hundreds of thousands of dollars spent at SRI International, we were able to claim +/- 0.35 percent accuracy on a good day. This accuracy needs to hold throughout the experiment, or it is obviously not accuracy. We have accumulated hundreds of thousands of hours of experience with such instruments.
I agree with Little that the problem and confusion probably originates with the thermistors. Thermistors are highly precise, lots of Ohms change per degree, but not very accurate. Their calibration is quite nonlinear and subject to change with time as the elements age and accumulate moisture. I would never consider using a thermistor in an accurate, long-term calorimeter. If the drift and need for frequent recalibration is due to the thermistors, then they must be abandoned. Platinum resistance temperature devices are more accurate and more stable. They offer less precision than a thermistor, but it is accuracy that is the problem in cold fusion calorimetry, not sensitivity.
Little has made, is making and hopefully will continue to make valuable contributions to the cold fusion field. We all need to be able to answer hard questions and justify our judgments and conclusions. This is offered in that light. What I intend is to establish a perspective, or a different perspective, so that those who have been mercifully spared the need to dwell on intimate details of calorimetry can develop a basis for making their own judgments. I also would like to contribute to making the child better than the mother of all calorimeters, although in general I don’t think better calorimeters are critical to the development of this field. Better experiments are.
Michael McKubre
June 22, 2007
Edmund Storms' Review of EarthTech Calorimetry
This is a good paper that clearly explains the approach taken by Scott Little and Earthtech. His discovery of error in some people's claims is important and should be applauded. The fact that he has not seen excess energy is no reflection on his approach. A lot of people, including me, fail to see the effect on many occasions. Until someone discovers the important variables, we all suffer this problem. People who have spent time exploring the variables eventually find success. This is not Scott's skill nor intent. However, when a robust method is found, Scott will be there to test it, and his results will be important to achieving general acceptance.
As for the calorimeter, it has one flaw. The cell is cooled only by ambient air. This limits the amount of current (power) that can be applied. It is well-known that the higher the applied current, the more anomalous energy is produced once a cell turns on. Therefore, a very poor cell might not produce detectable energy in his calorimeter even though it would produce detectable heat if higher current (power) could be applied because of better cooling. Consequently, the inability to detect anomalous heat might be not in the measurement but in the limited range of conditions available in his design.
Dennis Letts' Report on EarthTech Collaboration
(Alternative energy researcher, Austin, Texas)
1. Did they perform a precise replication of your work?
Yes. They built MOAC, mother of all calorimeters, specifically to test the laser effect as it was performed in my lab. MOAC provides an excellent isoperibolic calorimetry platform as well as a high-precision mass flow calorimeter. The isoperibolic conditions in MOAC matched the conditions in my calorimeter very satisfactorily and added the benefits of high-precision mass flow calorimetry.
2. Did you agree with their experimental methods and analytical methods?
Yes. We agreed before starting how the experiments would proceed and what the experiment should do in order to be called a positive result.
3. Did they demonstrate the required level of expertise to replicate your experiment?
Yes, but I had full control of and responsibility for the experiment. EarthTech provided their facilities and oversight.
4. Did they represent the findings of their replication of your experiment accurately?
Yes. MOAC’s online logbook allows all experimenters to record their observations as the experiment proceeds.
5. Did they represent these findings publicly, and if so, was such public disclosure performed with your foreknowledge and in a manner consistent with scientific protocol?
The results have not been made public because the work is in progress. I plan to make new tests in MOAC later in 2007.
6. When you were considering allowing EarthTech to perform a replication of your work, what value did you perceive would come from it?
I believed that, if a positive result could be demonstrated at EarthTech, the CMNS field might be able to attract some research funding from organizations/persons who rely on EarthTech to evaluate possible new energy sources. Although I am not acquainted with these organizations or persons, I remain convinced they exist and are legitimate.
7. Did EarthTech charge you a fee for such testing? If not, why not?
I paid no fees at EarthTech because I understand their mission is to test possible new energy sources. Quite often, they contributed materials and labor to machine small parts for my experiments. Much of my present calorimetry was designed by Scott Little. The currency at EarthTech is chocolate cookies. I needed to have my ILX laser mount rebuilt, so I brought a 75-cent bag of chocolate chip cookies to the lab, and George Luce donated the small parts and labor. A couple of days later, my laser mount was back in service. That’s the kind of collaboration I have received from EarthTech for the last decade.
8. Did EarthTech allude to any offers that might be extended to you were they to have replicated your results?
Nothing specific. We all agreed that a positive result at EarthTech could lead to increased funding for the CMNS field. That was enough to motivate all of us at EarthTech. I have always had the feeling that the people at EarthTech wanted to see a positive result in their lab at least as much as I did. I still feel that way.
9. If EarthTech concluded a "negative" result, do you agree with their explanation? If not, why not?
Yes. I demonstrated the laser effect many times between 2000 and August 2003 on the open bench and in my isoperibolic calorimeter. I first observed the laser effect in my lab in October 2000 while running cell #512. We demonstrated the effect at ICCF10 in August 2003 while running cell #602. We made and tested 90 cells within three years.
In 2004, I made a list of only those cells that were built with the full 17-step protocol and tested using the laser effect. That list shows a high success rate, more than 80 percent.
In August 2003, Scott Little and Hal Puthoff observed a large laser-trigger effect in their lab; however, it was tested in my calorimeter. MOAC did not exist. Scott had exhausted his list of possible mundane causes for the effect and could not explain why a 30 mW laser increased the temperature of 100g of LIOD. He looked at his boss, Hal Puthoff, and said they had to build a high-precision calorimeter to test this effect. Hal said OK, and MOAC was designed, built and running by June/July 2004.
However, by the time MOAC was ready, I had lost the ability to produce the laser effect anywhere: in MOAC, in my calorimeter or on the open bench.
I made and tested 59 cells between August 2003 and February 2007; all of them failed. Most were tested in MOAC, but a few were tested in my calorimeter.
I am not sure what changed after August 2003. I haven't had time for thorough testing; however, it may be the deuterium oxide that I used from Aldrich.
The positive effect returned in March 2007 with experiment #DGL 662; the previous cell that had worked was during ICCF10, #DGL602.
The laser effect returned with only two known differences in the configuration: (1) I loaded cell #662 without using magnets but added them after the cathode was loaded. (2) For the first time ever, I bought a 500 mL bottle of deuterium oxide which had a different batch number from all of the previous 100 mL bottles used that did not work. So maybe impurities in, or missing from, the deuterium oxide purchased 2003-07 are important.
Only tedious and expensive testing will tell. I do know that all of the deuterium oxide I used was manufactured in Aldrich's lab. There was a "facilities change" in November 2004. I take that to mean that Aldrich opened a new lab in November 2004, perhaps for a time altering the deuterium oxide.
After ICCF10, I was waiting for MOAC to be finished, so I didn't begin experimenting again until summer 2004. Maybe, by then, the deuterium oxide mix was changing without my knowledge as Aldrich moved into their new lab. I hope to retest in MOAC soon.
10. Would you recommend the EarthTech analysis for other CMNS/LENR researchers?
Absolutely 100 percent! Where else can a CMNS experimenter get excellent technical support, engineering assistance, machining expertise and access to a high-precision calorimeter at no charge? Furthermore, MOAC is set up so that the experiments can be monitored and controlled over the Internet. It is typical for out-of-town researchers to come to Earthtech’s lab, set up the experiment in MOAC, start it loading and return home. When the cell is loaded, they can either control MOAC themselves if they wish over the Internet or have EarthTech personnel turn the MOAC knobs according to their protocol. EarthTech basically observes, at least for the first few runs. When they do get involved, my experience has been that my experiments have improved.
Roger Stringham's Report on EarthTech Collaboration
(First Gate Energies, Hawaii, USA)
The way I remember it, Hal Puthoff and Scott Little came to my lab on at least two occasions. Earthtech appeared to me to be a gatekeeper for funding, and it needed confirmation of excess heat claims before any funding activity could take place. The last time they came was to test one of my reactors, which, according to my measurements, was regularly producing 15 percent excess heat.
I tried to be helpful and accommodate Scott in all his requirements to modify the reactor to his new mobile calorimetry. The reactor was removed from its airflow controlled environment and wrapped in an insulation blanket with a copper coil that removed heat from it with the thermocouples left in place. This put the reactor in the Earthtech calorimeter flow loop. It should be pointed out that this was the first test of Earthtech's early calorimeter device. It was based on a Clarke-Hess power meter that read the input of the 42 KHz signal to the piezos and a gravimetric device for measuring the calorimetry flow. It also had a Peltier device for returning the calorimetry flow water to the input temperature so it was constant. The calorimetry involved the difference between the temperature out and the temperature in and the water flow rate; this gave total watts out. The measurement of the input power was from Earthtech's power meter.
I believe Scott spent a day and a half in the lab with the setup and measurements. I should point out that the reactor had a Joule heater in the sonication volume that was used for calibration purposes. The reactor could be run in either mode, joule heater or sonication. The result of Earthtech's measurements was that power in was equal to power out (via heat) in both cases. However, I measured excess heat at 15 percent the day before and again the day after Earthtech's arrival and departure. We disagree on our findings and found no basis for the discrepancy.
I am amazed that it was so precise, power in exactly equal to power out, a perfect balance with no apparent problems with measuring complex 42 KHz inputs and flow rates of water and the temperature delta. It was suspicious and too perfect.
I have had some contact with Scott, but I do not know what Earthtech did with the information it generated. I decided to drop a possible dialogue and continue with my own investigation. I spend more time communicating and talking to lawyers than gathering data - a trap that we all fall into.
Melvin Miles' Report on EarthTech Collaboration
(University of La Verne, retired from U.S. Navy China Lake)
Dennis Letts had contacted me initially. This was around October 2004. He said that EarthTech had people with a lot of money and that, if I could come there and demonstrate a palladium/boron experiment and show excess heat, I would get a lot of funding. That was their solicitation and my motivation for accepting their offer to go there and help them test my experiment. As far as an exact definition of what a positive result would have been, we never defined that.
I went there in November 2004. Dennis Letts was the main one I talked to. When I was there, I also met one of EarthTech's financial backers, a guy whose family started the Church's fried chicken chain. He's the one that paid for my trip. Dennis told me they had a lot of other people that would put money into it if they could get something positive.
So I had Dr. Ashraf Iman of the Naval Research Laboratory make some Pd/B alloy. I don't know whether he made it the same as he did before, but it was supposed to be about the same.
EarthTech wanted me to supervise setting up the experiment so it would be done the same way as I had done it. The problem was that they didn't have a dry box; we didn't have anything there to keep the heavy water dry like I did at China Lake. Also, it rained all day long, and there was very high humidity. They had the heavy water samples sitting out a lot longer than I would ever have them exposed to the moist atmosphere, but we didn't have any other choice - I had to do this on a weekend, and that's the weather we ended up with.
They call their system the MOAC, the mother of all calorimeters, but I found they had one problem after another. There were times we thought we would see 50mw of excess heat, and then they would calibrate it away. Then there would be some other problem the next time we thought we saw excess heat. Whenever they thought there was possible excess heat, they'd go check the flow rate or something else. It was a complicated calorimetric system. Overall, I was not impressed with it. Martin Fleischmann's dewar calorimetry is much more accurate, in my opinion.
Their configuration had a combination of isoperibolic and flow calorimetry, and they put the cell inside the chamber, which would allow them to measure the heat going through the walls. The overall system was elaborate, but that doesn't make it accurate.
At any rate, we ran the experiment, and I taught them how to run the required current densities and so on, but the major difference that I saw between that experiment and what I did at China Lake was that their system was a closed system and mine was open.
So if water got into mine, it would be electrolyzed away eventually, because it was an open cell. Regular water electrolyzes more readily than heavy water. It's self-purifying. That's why Martin ran an open system, too. It was self-correcting: If you got contamination with light water, it would correct itself by electrolyzing the light water away faster than heavy water.
So whatever water they had in the Earthtech system, being a closed system, it was in there for good, and that of course would degrade the reaction. Overall, they never found any excess heat.
I wasn't able to watch them run the experiment. I was only there for two days to set it up. We were just loading it up during the time I was there. It takes five or six days of low-current loading before you can expect anything, so we were not expecting to see any excess heat when I was there.
They had a lab notebook online that they would annotate when they thought they were seeing a possible excess heat signal; later, they would write in the reasons why they thought it wasn't real.
Every time we saw what looked like excess heat, they would find some sort of problem with the calorimetry. Maybe the problem was really there, I don't know. But still, it's not very accurate calorimetry if you have those kinds of problems with 50mw errors. It must have happened three to five times. Anytime something unusual showed up, Scott Little would find an explanation for it. As I recall, the only time he looked for problems with the calorimetry was when their system showed signs of excess heat.
[Dennis Letts provided the following comment in response to Miles' statement]
I made the initial contact with Mel at the request of Bill Church, not EarthTech.
Further, I don’t recall using the phrase “they had a lot of other people that would put money into it.” Bill Church was the only person I ever saw in the lab showing an interest in the outcome of the experiments, other than lab personnel, of course. Bill may have had other people in mind, but I was never aware of any others then or now.
The tone of this document makes it sound as if I had/have special status at EarthTech, that I am an "insider." I had and have the same status as Miles, that of a guest researcher.
New Energy Times provided Little and EarthTech with the advance opportunity to review and respond to the above comments. Scott Little's reply follows.
I appreciate the time and effort taken by the reviewers above to comment on our work at EarthTech and the brief description of our calorimetry contained in my recent paper (S. R. Little, "Null Tests of Breakthrough Energy Claims," Proceedings of 42nd AIAA/ASME/SAE/ASEE Joint Propulsion Conference, AIAA 2006-4909 (2006). They have raised a number of good points, which I will address in the expanded description of our efforts that follows.
EarthTech is a privately funded research organization dedicated to the exploration of new frontiers in physics. In addition to various theoretical investigations, we frequently perform evaluations of reported "over-unity" energy devices. We specialize in accurate power-balance measurements using calorimetry. We also have considerable experience with other techniques, including dynamometer measurements on rotating machinery. More information about our organization can be found at www.earthtech.org.
We have made many efforts to observe the excess heat effect from cold fusion experiments. Over the years we have designed, built, and tested a dozen different calorimeter systems. One of these systems is a portable calorimeter, described here, which we took to Roger Stringham's lab in California.
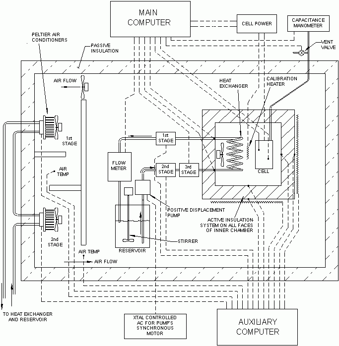
The culmination of our efforts to build an accurate and reliable calorimeter for cold fusion work is an instrument we unabashedly call MOAC (Mother Of All Calorimeters). This instrument operates on the time-honored and fundamental principle of flow calorimetry (Hemminger and Hohne, "Calorimetry, Fundamentals and Practice," Verlag Chemie, 1984). Flowing water is used to extract the heat from the cell. The flow rate is measured, and the temperature rise of the water is measured. The product of the temperature rise, the flow rate, and the specific heat of water yields the heat power being extracted from the cell. Despite being simple in concept, MOAC is not a simple instrument. Two independent computer-based data acquisition systems monitor a total of 45 parameters, including 22 separate temperatures. Fourteen analog outputs, driven by proportional-derivative feedback algorithms, control various critical parameters. The following is a block diagram of the system:

The cell and heat exchanger are located in a chamber whose walls are made almost perfectly insulating by a system that heats the outer surface of each of the six wall panels so that its temperature matches that of the corresponding inner surface. This active insulation ensures that virtually all of the heat dissipated by the cell leaves the chamber via the flowing water. A three-stage Peltier temperature regulator controls the temperature of the water entering the heat exchanger to +/- 0.0003°C. A positive-displacement pump driven by a synchronous motor powered by a crystal-based oscillator produces an exceedingly stable flow of about 2.5 gm/s. A flow meter consisting of an automated batch weighing system measures the flow rate periodically (~ 5 minutes) and typically reports a standard deviation of only +/-0.0005 gm/s (that is, 0.02 percent relative). A large insulated enclosure houses the entire system. Air circulates over the interior calorimetry apparatus, then is ducted to a two-stage Peltier air-conditioner, where its temperature is regulated to +/- 0.001°C before it re-enters the enclosure. Following is a photograph of the entire system:

The window in the main enclosure is triple-paned. The calorimetry chamber is the blue box inside. Visible to the left of the chamber is the 1 gallon reservoir and the flow meter. Atop the chamber on the right is the capacitance manometer, which monitors cell pressure.
The next photo shows the interior of the calorimetry chamber:

On the right is our standard cell (Pt-Pt H2SO4-H2O). On the far left is the air circulation fan (black), which typically adds about 0.85 watts to the heat power being measured. Attached to the fan is the liquid-air heat exchanger (also black) that couples the heat from the cell into the flowing water. The permanent calibration resistor is near the top of the chamber in the center. The small beaker in the foreground is a trap for any liquid ejected by the cell into the pressure hose.
Note that the cell sits out in the air in MOAC. In other words, it is not tightly "clamped" in a thermal sense. With low fan speeds, this permits a high sensitivity (several degrees C per watt) isoperibolic heat measurement to be made simultaneously with the water flow heat measurement. Comparison of the isoperibolic and water flow results has provided important insights into the thermal characteristics of these cells. If higher cell power levels are desired, the air circulation fan speed can be increased until the thermal resistance seen by the cell is only about 1°C/watt.
The relatively roomy environment for the cell also makes it possible to position special apparatus (for example, magnets or small lasers) around the cell as desired. In addition, the right chamber wall is equipped with three ports, two of which can be used to bring laser beams into the chamber from external lasers. These optical ports are sealed with double-paned thermally insulated optical windows. The third port is fitted with a borescope that permits inspection of the cell from outside the main enclosure.
PERFORMANCE
MOAC was designed to achieve +/- 0.1 percent relative accuracy - i.e. +/- 0.1 percent of the value being measured. This is an ambitious goal. Compared to a calorimeter with only 1 percent relative accuracy, at least an order of magnitude more effort is required to achieve 0.1 percent accuracy (McCullough & Scott, “Experimental Thermodynamics, Calorimetry of Nonreacting Systems,” p. 9, Vol. 1, 1968).
At the typical input power level of 10 watts, 0.1 percent is 0.01 watts - i.e., 10 milliwatts. When the power value being measured is below 5 watts, MOAC's accuracy is most appropriately expressed as an absolute value, typically +/- 0.005 watts.
On a good day, when freshly calibrated, this accuracy is achieved. All measuring instruments suffer from drift and thus require periodic recalibration in order to maintain their accuracy. MOAC's typical drift rate is 0.01 watts/month; thus, monthly calibration is required to approach the design accuracy goal. The majority of the drift we observe is zero drift. Very little drift in sensitivity occurs. We believe the zero drift originates primarily in the two pairs of thermistors used to measure inlet and outlet water temperatures.
MOAC's heat power measurement involves only the fundamental quantities mass, temperature and time. A precision Ohaus balance provides the mass measurement, a crystal-based oscillator provides the time measurement, and BetaTherm thermistors, carefully characterized by the manufacturer for 0.1°C linearity over the range 0-100°C, provide the temperature measurements. This coupled with the fact that the active insulation system essentially eliminates heat leaks from the chamber means that very little empirical adjustment is required to calibrate MOAC. The calibration takes the form P = a + bX where P is the calibrated power result and X is the raw power result obtained from the product of deltaT, mass flow rate, and the specific heat of water. The following plots show how the intercept "a" and slope "b" varied over a recent 18-month period:


The vertical axis of the left plot is in watts. The "a" coefficient appears to be drifting nearly monotonically in this data set. However, its present (MAY07) value is -0.026 watts. Note that the full range of observed "b" values is only 0.1 percent. In other words, MOAC drifts very little.
The reason we spend so much time checking MOAC's calibration and worrying about a drift of 0.01 watts/month is that we always seem to be studying zero or near-zero signals. MOAC was designed to confirm the >0.25 watt apparent excess heat signals observed by Dennis Letts in his laser-stimulated cells. Unfortunately, by the time we got MOAC running, Dennis was unable to reproduce his excess heat effect. If we ever see a 0.25 watt excess heat signal in MOAC, we will not be worrying about whether the zero has drifted by 0.01 watts since the last calibration.
Other factors can affect the accuracy of this calorimeter - for instance, the size, shape, and location of the heat source within the chamber. During calibration, we routinely employ three heat sources. First is a power resistor permanently mounted in the chamber between the cell and the circulation fan. It is labeled "CALIBRATION HEATER" in the diagram above. Second, our standard cell contains a glass-jacketed resistor that is immersed in the electrolyte (not shown in the diagram). Third, the standard cell is a Pt-Pt H2SO4-H2O electrolysis cell with Pt catalyst recombiner. This provides a heat distribution virtually identical to that of actual cold fusion cells. During calibration exercises, we routinely employ all three of these heat sources both singly and in various combinations. They all read within 0.1 percent of one another. Each of these three heat sources has its own independent input power measurement channels (voltage and current), the errors in which are included in the observed 0.1 percent spread.
Compared to other calorimeter systems we have experienced, MOAC's specimen versatility is superb. However, nothing is perfect. During a recent "location study," in which a power resistor was sequentially placed in different locations inside the chamber, we observed a 0.25 percent error when the heat source was placed very near one corner of the chamber. We attribute this to a shortcoming of the active insulation system, which, for practical reasons, divides the chamber walls only into the six faces of a cube. All the other locations we tested were within 0.1 percent of the mean reading.
EARLY PROBLEMS
The construction of MOAC was nominally completed in July 2004. Its initial accuracy was approximately +/- 1 percent relative. It did not reach its present level of performance (approaching +/- 0.1 percent relative) until early in 2006. A great variety of unexpected problems were encountered, studied and solved during this period. For example, we tried three methods of driving the FMI pump before arriving at the present method. Unfortunately, these problems were usually discovered while we were trying to use MOAC for cold fusion research.
For example, our effort to observe excess heat from Pd/B cathodes supplied by Dr. Mel Miles took place during this troubled period from November 2004 to October 2005. Several times, we observed small positive signals, up to 0.05 watts out of a nominal 10 watt input – that is, 0.5 percent relative. As Miles commented, every time MOAC would start showing a small positive signal like that, we would become very interested in whether it was a new problem with the calorimeter or real excess heat.
By the time we started working with Miles' cathodes, we did have the permanent calibration resistor installed in MOAC's chamber. Therefore, in principle at least, we could have used the method known as Standard Additions to perform on-the-fly calibrations while Miles' cell was in the chamber. However, the accuracy of this calibration method is limited by the size of the addition and the accuracy with which the addition can be measured. For example, if we are running at 10 watts and we add 1 watt, the result of which we measure to +/- 0.01 watt, the accuracy of the resulting calibration will be approximately +/- 1 percent relative. This is not good enough if we are investigating an apparent excess heat signal that is only 0.5 percent of the input power. To get around this problem, we could add, say, 10 watts, but this would increase the total power from 10 watts to 20 watts, which is near the power limit for MOAC. More important, such a large change in power level requires highly accurate knowledge of the linearity of the calorimeter's response in order to extract sufficiently accurate calibration information. At the time, we had not performed a detailed study of the calorimeter's linearity.
Instead, we decided to devise a method by which an active cell could be removed from MOAC's chamber without the slightest break in electrolysis current so that it could be maintained "on the bench" while we checked MOAC's calibration at the same power level with our standard cell. This no-break cell transfer works very well, and, with care, the cell can be removed from the chamber without significant mechanical shock. In most of these cases, the small drift in calibration was evident, and its magnitude matched, and thus explained, the apparent excess heat signal. In a few cases, the calibration check did not explain the apparent excess heat signal. But when we returned the cell to the calorimeter after the calibration check, the excess heat signal did not reappear. This tantalizing behavior means either that the cell did produce low levels of excess heat for a short period or that the calorimeter was simply drifting up and down in unfortunate synchrony with our observations.
By the way, Miles is right about the difference between sealed and open cells. The fact that we use sealed cells with recombiners effectively traps the initial H (protium) contamination present in the heavy water electrolyte. By sending several electrolyte samples off for NMR analysis of D2O content, we confirmed his assertion that an open cell (one in which the electrolysis gases are allowed to escape and the electrolyte is periodically replenished with fresh D2O) continuously purges itself of H resulting in a D2O purity that exceeds the purity of the initial reagent. In contrast, electrolyte from our sealed cells always contained more H than the reagent D2O because of H2O absorbed during assembly of the cell. We tried running one of Miles' cathodes in an open cell in MOAC. We used the existing pressure hose to convey the electrolysis gases safely outside the calorimetry chamber and main enclosure, and we added a small-diameter Teflon tube through which to make periodic additions of D2O. Even after extended periods of operation we did not observe any excess heat from this open cell.
CONCLUSION
Despite its problems, we believe that MOAC is one of the best calorimeters now available for cold fusion research. But McKubre is right. At this point, we need better experiments more than we need better calorimeters. A cell that produced even 0.25 watts of excess heat would make MOAC's calibration problems dwindle to insignificance.
We are committed to maintaining MOAC in top working condition on a continuous basis. In the interest of scientific progress, we continue our offer for free testing of promising cold fusion cells in MOAC.
__________________________________________________________________________________
10. SCIENCE AND ENERGY NEWS
Click on any headline to read the entire article.
Pentagon Agency Looks to Fund Cold Fusion, Isomers, Antimatter
Sharon Weinberger
Wired Blog Network
Thursday, May 31, 2007
Buried, deep down in the recesses of the latest solicitations from the Pentagon's Defense Threat Reduction Agency is a call for proposals on a few of my favorite fringey topics:... low energy nuclear reactions ...
(article continues)
Grim Memories Haunt Site of Norwich Slaying
Greg Smith
Norwich Bulletin
Monday, May 14, 2007
NORWICH -- The former Mallove family home at 119 Salem Turnpike looks abandoned.
The grass is uncut. Windows are broken, debris is scattered across the driveway and signs tacked to the front door and garage warn of an impeding demolition.
For Ethan Mallove, 27, of Massachusetts, son of the late Eugene Mallove, the property conjures nightmares.
The night of May 14, 2004, had a lot in common with a nightmare. It's the day his father's beaten and bloodied body was discovered in the driveway of the home -- an obvious homicide.
(article continues)
__________________________________________________________________________________
Support New Energy Times(tm)
New Energy Times (tm) is a project of New Energy Institute, an independent 501(c)(3) nonprofit corporation that provides information and educational services to help bring about the clean-energy revolution.
The New Energy Times (tm) newsletter, Web site, and documentary projects are made possible by the generous contributions of our sponsors and supporters.
__________________________________________________________________________________
Administrative
Copyright 2007 New Energy Times (tm)
Publication, in print or electronically, is not permitted without express written permission.
|